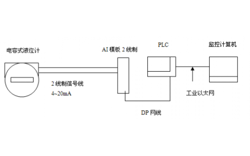
知识点 射频导纳料位计是国际物位控制器跨世纪的前卫替代产品,在欧美国家和日本已被广泛应用,国内的用户也在用它替换旧的产品。它可以检测所有物料而不受物料的密度、颗粒大小、化学成分、沉积粘度和导电特性等参数变化的影响。广泛地应用于液体、粉体、浆体、固体等多种物料的控制。 射频导纳物位计是一种新型物位测量仪表,“导纳”为电学中阻抗的倒数,它由阻性成分、容性成分、感性成分综合而成,而“射频”即高频,因此射频导纳技术可以理解为用高频测量导纳。
2024-08-14 科威
KWZK物位计,指用来测量固体或液体高度的仪器。 这种测量方式一般要放在封闭式或者敞开容器中进行,且对物料高度进行连续测量和限位测量。 根据不同的原理,物位计大致可分为9大类,每一类的物位计都有自己的应用对象和应用范围,以及自身的性能特点。
2022-05-17 科威自控